七氟丙烷气体灭火系统
作者:admin 添加时间:2017-03-20 10:53
七氟丙烷(HFC-227ea、FM-200)是无色、无味、不导电、无二次污染的气体,具有清洁、低毒、电绝缘性好,灭火效率高的特点,特别是它对臭氧层无破坏,在大气中的残留时间比较短,其环保性能明显优于卤代烷,是目前为止研究开发比较成功的一种洁净气体灭火剂,被认为是替代卤代烷1301、1211的理想的产品之一。
七氟丙烷自动灭火系统是集气体灭火、自动控制及火灾探测等于一体的现代化智能型自动灭火装置,符合DBJ15-23-1999《七氟丙烷(HFC-227ea)洁净气体灭火系统设计规范》及ISO14520-9《气体灭火系统-物理性能和系统设计》系统设计及产品标准规范的要求,本系统装置设计先进、性能可靠,操作简单,环保良好等特点。
七氟丙烷自动灭火系统由储存瓶组、储存瓶组架、液流单向阀、集流管、选择阀、三通、异径三通、弯头、异径弯头、法兰、安全阀、压力信号发送器、管网、喷嘴、药剂、火灾探测器、气体灭火控制器、声光报器、警铃、放气指示灯、紧急启动/停止按扭等组成。
| 适于扑救下列一些火灾类型 | 不得用于扑救下列物质的火灾 |
|
(1)电气火灾; (2)液体表面火灾或可熔化的固体火灾; (3)固体表面火灾; (4)灭火前可切断气源的气体火灾。 |
(1)含氧化剂的化学制品及混合物,如硝化纤维、硝酸钠等; (2)活泼金属,如钾、钠、镁、钛、锆、铀等; (3)金属氢化物,如氢化钾、氢化钠等; (4)能自行分解的化学物质,如过氧化氢、联胺等。 |
适用于电子计算机房、数据处理中心、电信通讯设施、过程控制中心、昂贵的医疗设施、贵重的工业设备、图书馆、博物馆及艺术管、洁净室、消声室、应急电力设施、易燃液体存储区等,也可用于生产作业火灾危险场所,象喷漆生产线、电器老化间、轧制机、印刷机、油开关、油浸变压器、浸渍槽、熔化槽、大型发电机、烘干设备、水泥生产流程中的煤粉仓,以及船舶机舱、货舱等。
二、系统工作原理
2.1基本原理及灭火方式:
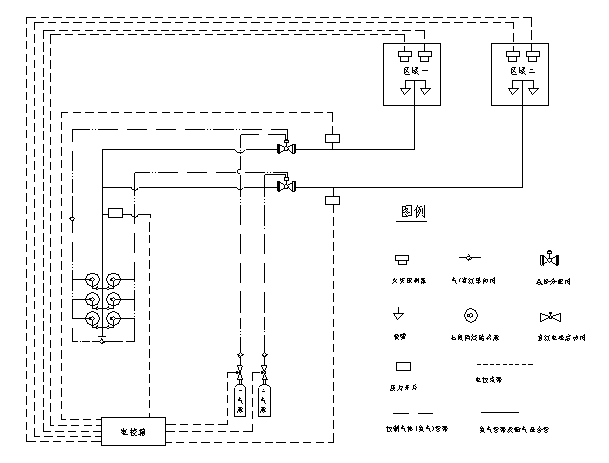
七氟丙烷自动灭火装置原理图参见下图。根据规范要求及用户的具体情况可以采用全淹没的单元独立系统和组合分配系统两种组成方式。所谓单元独立系统是指由一套灭火剂储存装置对应一套管网系统,保护一个防护区域的构成形式。所谓组合分配系统是指由一套公共的灭火剂储存装置对应几套管网系统,保护两个或两个以上防护区域的构成形式。

本系统主要有自动、手动、机械应急手动和紧急启动/停止四种控制方式,控制过程参见控制流程图三。
(1)自动控制方式:本灭火控制器配有感烟火灾探测器和定温式感温火灾探测器。控制器上有控制方式选择锁,当将其置于“自动”位置时,灭火控制器处于自动控制状态。当只有一种探测器发出火灾信号时,控制器即发出火警声光信号,通知有异常情况发生,而不启动灭火装置释放灭火剂。如确需启动灭火装置灭火时,可按下“紧急启动按钮”,即可启动灭火装置释放灭火剂,实施灭火。当两种探测器同时发出火灾信号时,控制器发出火灾声、光信号,通知有火灾发生,有关人员应撤离现场,并发出联动指令,关闭风机、防火阀等联动设备,经过一段时间延时后,即发出灭火指令,打开电磁阀,启动气体打开容器阀,释放灭火剂,实施灭火;如在报警过程中发现不需要启动灭火装置,可按下保护区外的或控制操作面板上的“紧急停止按扭”,即可终止控制灭火指令的发生,不启动灭火装置,释放灭火剂,实施灭火。
(2)手动控制方式:将控制器上的控制方式选择锁置于“手动”位置时,灭火控制器处于手动控制
状态。这时,当火灾探测器发出火警信号时,控制器即发出火灾声、光报警信号,而不启动灭火装置,需经人员观察,确认火灾已发生时,可按下保护区外或控制器操作面板上的“紧急启动按钮”,即可启动灭火装置,释放灭火剂,实施灭火。但报警信号仍存在。
无论装置处于自动或手动状态,按下任何紧急启动按扭,都可启动灭火装置,释放灭火剂,实施灭火。同时控制器立即进入灭火报警状态。
(3)应急机械启动工作方式:用于控制器失效时,当职守人员判断为火灾时,应立即通知现场所有人员撤离现场,在确定所有人员撤离现场后,方可按以下步骤实施应急机械启动;①手动关闭联动设备并切断电源。②打开对应保护区选择阀。③成组或逐个打开对应保护区储瓶组上的容器阀,即刻实施灭火。
(4)紧急启动/停止工作方式:用于紧急状态。情况一,当职守人员发现火情而时气体灭火控制器未发出声光报警信号时,应立即通知现场所有人员撤离现场,在确定所有人员撤离现场后,方可按下紧急启动/停止按钮,系统立即实施灭火操作;情况二,当气体灭火控制器发出声光报警信号时并正处于延时阶段时,如发现为无报火警时可立即按下紧急启动/停止按钮,系统将停止实施灭火操作避免不必要的损失。

三、主要技术参数
![]() |
产品型号 | ZQ90/4.2-SA | ZQ120/4.2-SA | ZQ150/4.2-SA |
| 公称工作压力(MPa) | 4.2 | 4.2 | 4.2 | |
| 大工作压力(MPa) | 5.3 | 5.3 | 5.3 | |
| 喷射时间(s) | ≤10 | ≤10 | ≤10 | |
| 充装密度(Kg/m3) | 950 | 950 | 950 | |
| 储存容器容积(L) | 90 | 120 | 150 | |
| 工作温度范围 | 0℃~50℃ | 0℃~50℃ | 0℃~50℃ | |
| 喷嘴公称工作压力(MPa) | 1.0 | 1.0 | 1.0 | |
| 单个喷嘴的保护半径(m) | ≤5(一般情况) | ≤5(一般情况) | ≤5(一般情况) | |
| 喷嘴的保护高度(m) | 0.3—5 | 0.3—5 | 0.3—5 | |
| 系统启动方式 | 自动、手动、应急操作 | 自动、手动、应急操作 | 自动、手动、应急操作 | |
| 系统灭火技术方式 | 全淹没 | 全淹没 | 全淹没 | |
| 系统启动电源 | DC24V,1A | DC24V,1A | DC24V,1A | |
| 安全泄放装置动作压(MPa) | 6.6 | 6.6 | 6.6 | |
| 系统延时启动时间(s) | 0~30 | 0~30 | 0~30 |
四、七氟丙烷气体灭火系统设计参数
《气体灭火系统设计规范》GB50370-2005
4.1防护区灭火设计用量或惰化设计用量,应按下式计算:
![]() |
||
| 式中 |
![]() |
—— 灭火设计用量或惰化设计用量(kg); |
![]() |
—— 灭火设计浓度或惰化设计浓度(%); | |
![]() |
—— 灭火剂过热蒸汽在101KPa大气压和防护区低环境温度下的比容(m3/kg); | |
![]() |
—— 防护区的净容积(m3); | |
![]() |
—— 海拔高度修正系数,可按本规范附录B的规定取值。 | |
4.3油浸变压器室、带油开关的配电室和自备发电机房等防护区,灭火设计浓度宜采用9%。
4.4通讯机房和电子计算机房等防护区,灭火设计浓度宜采用8%。
4.5防护区实际应用的浓度不应大于灭火设计浓度的1.1倍。
4.6在通讯机房和电子计算机房等防护区,设计喷放时间不应大于8s;在其它防护区,设计喷放时间不应大于10s。
4.7七氟丙烷灭火浓度 表A-1
| 可燃物 | 灭火浓度(%) | 可燃物 | 灭火浓度(%) |
| 甲烷 | 6.2 | 异丙醇 | 7.3 |
| 乙烷 | 7.5 | 丁醇 | 7.1 |
| 丙烷 | 6.3 | 甲乙酮 | 6.7 |
| 庚烷 | 5.8 | 甲基异丁酮 | 6.6 |
| 正庚烷 | 6.5 | 丙酮 | 6.5 |
| 硝基甲烷 | 10.1 | 环戊酮 | 6.7 |
| 甲苯 | 5.1 | 四氢呋喃 | 7.2 |
| 二甲苯 | 5.3 | 吗啉 | 7.3 |
| 乙腈 | 3.7 | 汽油(无铅,7.8%乙醇) | 6.5 |
| 乙基醋酸脂 | 5.6 | 航空燃料汽油 | 6.7 |
| 丁基醋酸脂 | 6.6 | 2号柴油 | 6.7 |
| 甲醇 | 9.9 | 喷气式发动机燃料(-4) | 6.6 |
| 乙醇 | 7.6 | 喷气式发动机燃料(-5) | 6.6 |
| 乙二醇 | 7.8 | 变压器油 | 6.9 |
4.8七氟丙烷惰化浓度 表A-2
| 可燃物 | 惰化浓度(%) |
| 甲烷 | 8.0 |
|
二氯甲烷 |
3.5 |
| 1.1-二氟乙烷 | 8.6 |
| 1-氯-1.1-二氟乙烷 | 2.6 |
| 丙烷 | 11.6 |
| 1-丁烷 | 11.3 |
| 戊烷 | 11.6 |
| 乙烯氧化物 | 13.6 |

五、七氟丙烷气体灭火系统施工技术摘要
1.一般规定:
1.1 在进行气体灭火系统施工时备齐下列技术资料:
1.1.1 设计施工图,设计说明书,系统及其主要组件的使用维护说明书和安装手册。
1.1.2 容器阀、选择阀、单向阀、喷嘴和阀驱动装置等系统组件的产品出厂合格证和由国家质量监督检验测试中心出具的检验报告;灭火剂输送管道及管道附件要具备出厂检验报告与合格证。
1.1.3 系统中采用的不能复验的产品,如安全膜片等,要有生产厂出具的同批产品检验报告与合格证。
1.2 气体灭火系统的施工要在具备下列条件后进行。
1.2.1 防护区和灭火剂贮瓶间设置条件与设计相符。
1.2.2 系统组件与主要材料齐全,其品种、规格、型号符合设计要求。
1.2.3 系统所需的预埋件和孔洞符合设计要求。
1.3 在气体灭火系统施工前对系统组件进行下列检查:
1.3.1 外观检查其无明显变形、损伤,表面涂层完好,接口螺纹和法兰密封面无损伤。
1.3.2 选择阀、钢瓶、单向阀、高压软管、阀驱动装置中的气体单向阀要具备水压和严密性试验的试验报告。 1.4 气体灭火系统的安装严格按设计施工图纸和相应的技术文件进行,不得随意更改,以确保每个喷嘴喷出的药剂符合设计的流量、压力及喷射时间。当需要进行修改时,须经原设计单位同意。
1.5 按《气体灭火系统施工及验收规范》的要求做好施工记录及防护区地板下、吊顶上等隐蔽区域的工程中间验收记录。
1.6 集流管的制作,阀门、高压软管的安装,管道及支架的制作、安装以及管道的吹扫、试验、涂漆除符合《气体灭火系统施工及验收规范》的规定外,还要符合现行国家标准《工业金属管道施工及验收规范》中的有关规定。
1.7 考虑到本工程为地下车站内的工程,属地下建筑范畴,根据地下建筑湿度大,易结露、渗水,通风不畅等特点,在设备安装及管线敷设时要针对这些特点在施工中要做到:
1.7.1 管线敷设时需根据各房间的潮湿情况调整管路的倾斜度,管路从干燥房间向潮湿房间倾斜,一般潮湿的房间向较大潮湿房间倾斜,管路的倾斜度应控制在5°。
1.7.2 管路的两端应进行密封,管路在电线出线处用防火堵料进行封堵处理,以防止外界潮湿气侵入管路内部,堵料具有软硬特性,需要更换线路时,可将密封的堵料取出。
1.7.3 所有的接线盒、管路都采用经过镀锌处理过的管材,各模块箱要进行密封处理,在施工中采用定制的带密封橡胶圈的模块箱及端子箱。
1.7.4 管路、管路器材,各种模块箱、端子箱及报警控制器要进行除锈处理。
2.贮气钢瓶的安装:
2.1 钢瓶在安装前已先充装完设计规定要求的烟烙尽气体。
2.2 安装钢瓶时应考虑其操作面距墙或操作面之间的距离不小于1.0m。
2.3 瓶头阀上的压力表面向操作面安装,安装高度和方向一致。
2.4 安装钢瓶的支、框架时要固定牢靠,且采取一定防腐处理措施。
2.5 在钢瓶正面均标明设计规定的灭火剂名称和钢瓶编号。
2.6 钢瓶的安装严格按图纸设计要求进行,其位置和数量应与图纸相符。
3.集气管的制作和安装:
3.1 集气管的制作和安装主要采用焊接方式进行,必要时在局部位置采用法兰连接。采用焊接方式时,每个开口均采用机械加工的方式制作。
3.2 集气管内外进行镀锌处理,镀锌层的质量应符合现行国家标准要求。
3.3 集气管的泄压装置安装,注意不要将泄压的方向面向操作面。
3.4 集气管牢靠地固定在支、框架上,并对支、框架进行防腐处理。
4.减压装置的安装:
4.1 注意外壳上永久性箭头标识的方向要与管道中气体流动方向保持一致。
4.2 注意所安装的减压装置的管径和开孔尺寸应与图纸上所标注的相符。
4.3 从减压装置到第一个三通或弯头的安装长度在10倍管道的管径以上。
5.电磁选择阀的安装:
5.1 为方便操作和维修,选择阀的安装高度基本控制在1.5m左右,安装高度由于一些特殊原因超过1.7m时,则采取一些便于操作的措施。
5.2 为保证可靠操作,每个电磁选择阀都配备一个应急操作的就地手动启动器,安装时将其操作手柄安装在靠操作面一侧。
5.3 电磁选择阀安装完毕后设置标明防护区域名称编号的永久性标志牌,并将其固定在操作手柄附近。
6.阀驱动装置的安装:
6.1 将电磁驱动器的电气连接线沿固定灭火剂钢瓶支、框架或墙面进行固定。
6.2 对应每个保护区的灭火钢瓶组分别设有一个应急就地手动启动器,安装时注意将其面向操作面。
6.3 气体输送管道的施工:
输送气体灭火剂的管道应采用无缝钢管。其质量应符合现行国家标准《输送流体用无缝钢管》GB/T8163、《高压锅炉用无缝钢管》GB5310等的规定。无缝钢管内外应进行防腐处理,防腐处理宜采用符合环保要求的方式。
宜采用不锈钢管。其质量应符合现行国家标准《流体输送用不锈钢无缝钢管》GB/T14976的规定。
| 公称直径 | 集流管 | 气体输送管道 | |
| (mm) | (in) | 外径×壁厚(mm) | 外径×壁厚(mm) |
| 15 | 1/2 | 22×3 | 22×3 |
| 20 | 3/4 | 27×3.5 | 27×3.5 |
| 25 | 1 | 34×4.5 | 34×4.5 |
| 32 | 1-1/4 | 42×4.5 | 42×4.5 |
| 40 | 1-1/2 | 48×4.5 | 48×4.5 |
| 50 | 2 | 60×5 | 60×5 |
| 65 | 2-1/2 | 76×5 | 76×5 |
| 80 | 3 | 89×5.5 | 89×5.5 |
| 100 | 4 | 114×6 | 114×6 |
7.3 与法兰焊接连接的管道在焊接后要进行内外镀锌,减压装置下游螺纹连接的管道可采用镀锌无缝钢管,但管道套丝后的螺纹表面采取防锈蚀处理。
7.4 管道的安装要平行于墙壁或楼板,做到横平竖直,同时管道的周围留有足够的空间,以方便管道的安装和维修。
7.5 管道在穿越墙壁、楼板或建筑物的变形缝时,要在楼板或墙壁中加设金属套。穿墙套管的长度和墙厚相等,穿越楼板的套管长度一般高出地板50mm。管道与套管间的空隙采用柔性不燃材料填塞密实。
7.6 管道采用合适的支架或吊架固定在结构上,支、吊架之间的大间距如下表:
| 管道公称直径(mm) | 10 | 15 | 20 | 25 | 32 | 40 | 50 | 65 | 80 | 100 | 150 |
7.8 在所有管道末端及喷嘴处都采用支架固定,支架与喷嘴间的管道长度小于300mm。
7.9 针对不同情况,采用异径套筒、异径管、异径三通或异径弯头来解决管道变径。
7.10 采用螺纹连接时,其螺纹的前二牙避免沾上密封材料以免堵塞管道。
7.11 所有管道安装完毕后,用压缩空气或氮气进行吹扫,以清除管道中的杂质。
8.喷嘴的安装:
8.1 喷嘴安装前检查其型号、规格和喷孔方向是否符合设计要求。
8.2 在吊顶下面安装喷嘴时其连接螺纹不露出吊顶,并加装喷嘴挡流罩,以控制药剂的喷射方向,防止损坏吊顶或其它高级灯具等设备。
8.3 所有和喷嘴连接的管道在加工时,注意英制与公制的转换。
9.气体灭火系统中配备的报警设备的安装:
9.1 根据图纸或建设方的要求,控制盘可以采用明装或镶嵌与墙面上的方式安装,其底面高出地面控制在0.5~0.6m。
9.2 烟感探测器和温感探测器分别连接,分两路接入报警控制盘,并在每个探测器回路的末端设4.7K检测电阻。
9.3 将手拉启动器、紧急停止开关和手/自动转换开关安装在墙上距地(楼)面高度1.5米处,并不能有倾斜现象。末端的手拉启动器、紧急停止开关和手/自动转换开关后面分别安装4.7K的检测电阻。
9.4 蜂鸣器及闪灯安装在门的外侧,警铃安装在门的内侧,安装高度为距地(楼)面2.5米左右。末端的蜂鸣器及闪灯、警铃后面分别安装4.7K的检测电阻。
9.5 电气管线:
9.5.1 所有电气线缆采用穿管或在金属线槽内敷设的方法进行。金属管道明敷在结构或墙面的表面,或预埋在结构层或墙面内。明敷的金属管线安装时力求横平竖直,整齐美观。
9.5.2 所有线缆的尺寸不小于1.5方毫米,且不同电压等级的线缆不穿在同一管道和线槽中。电气管线均有良好的接地。
10.管道试压:
10.1根据《气体灭火系统施工及验收规范》附录E试验方法的规定,七氟丙烷水压强度试验压力应为1.5倍的大工作压力(6.7MPa),即为10.05 MPa,当水压试验的条件不具备时可按照1.15倍的大工作压力(6.7MPa)进行气压试验,即7.705 MPa。
10.2 经气压强度试验合格且在试验后未拆卸管道的可不用进行气密性试验。
11.系统调试:
11.1气体灭火系统的调试在系统安装完毕,且有关的火灾自动报警系统、开口自动关闭装置、通风机械和防火阀等联动设备的调试完毕后进行。
11.2 为了防止误操作电磁阀启动器及就地手动启动器,调试时严格按安装手册进行。
11.3 检查控制盘各连接回路是否正确,有无故障信号产生。
11.4 对灭火系统的探测器逐个进行试验,以确认其动作准确无误。
11.5 检测系统的一级二级报警信号是否正确,当二级报警信号产生后,系统延时30秒,并启动瓶头阀或选择阀上的电磁阀启动器。
11.6 检查系统的手拉启动和应急操作是否正确可靠,手/自动转换开关,紧急停止开关是否工作正常。
11.7 检查消防中央控制室能否接收到系统的报警、故障、喷气三种信号。
11.8 模拟喷气试验结合消防检测进行,使用的钢瓶数量为该保护区实际使用的钢瓶总数的10%,考虑到成本因素也可结合现场情况调整,但至少不少于一个钢瓶。
11.9 调试完毕即对系统进行复位。
12.系统组件的涂色与标志:
12.1 在系统安装调试完毕后,输气管道表面涂上红色,在吊顶、活动地板下等隐避场所的管道,涂上红色色环。
12.2 制作铭牌标明设备名称、对应的保护区域,特别对选择阀、主动钢瓶及其手动应急启动器加设标识。
12.3 在输气管道上标识气体流向。
相关资讯
- 08-12使用柜式七氟丙烷钢瓶时需要注意哪
- 08-12安装柜式无官网七氟丙烷钢瓶系统需
- 07-02消防主机气体灭火主机指示灯颜色代
- 07-02海湾GST-QKP04气体灭火控制器的技术参
- 07-02海湾气体灭火控制器有哪些特点?
- 07-02气体灭火控制器应该具有哪些功能?
- 05-14IG541 七氟丙烷钢瓶的保养方法
- 05-14气体灭火钢瓶多久报废?
- 05-14气体灭火系统维修方法
- 02-26有报警功能的气体灭火控制器调试方













